Wholesale Biological deodorization box

  • Biological deodorization box

Biological deodorization box

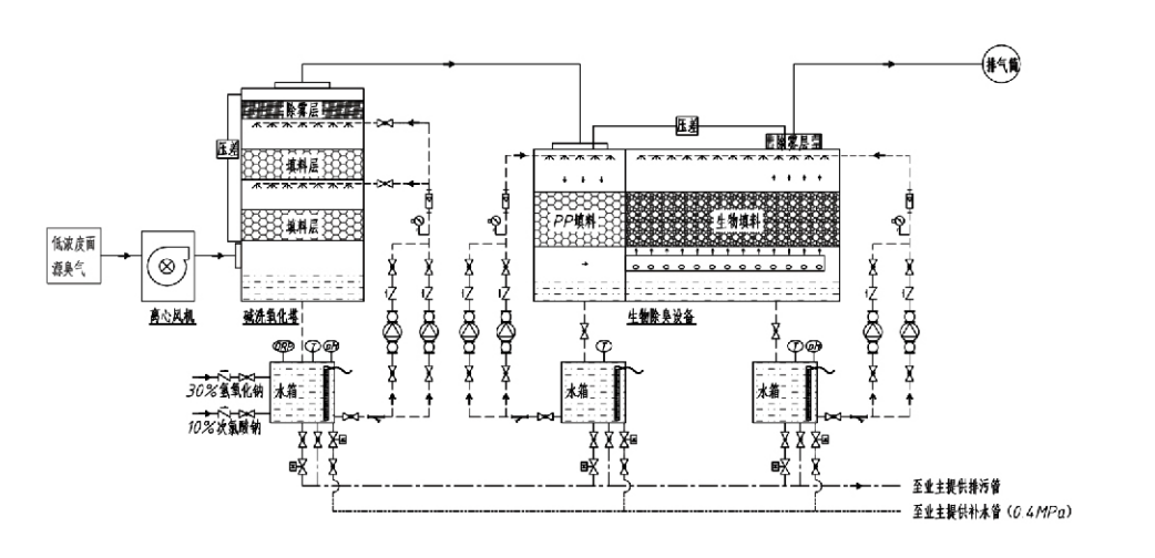
Process Flow

Odorous gas  → Collection system  → Pre-washing system → Filtration system → Centrifugal fan → Discharge system
Circulation system Humidification system

Application Areas for Odor Control Processes
Livestock farms;
Food processing plants;
Facilities for the harmless disposal of dead animals;
Chemical plants;
Wastewater treatment plants;
Food factories and other locations generate malodorous gases.
Waste transfer stations;

Note: This process is primarily applicable for treating malodorous gases composed of sulfur-containing compounds (H₂S, SO₂, mercaptans, sulfides, etc.), nitrogen-containing compounds (NH₃, trimethylamine, amides, etc.), halogens and their derivatives (chlorine gas, halogenated hydrocarbons, etc.).

Product Description: Explanation of Biological Deodorization Process Principles and Performance Characteristics

The combined biological scrubbing and filtration deodorization unit integrates three biological technologies: biological scrubbing, biological trickling filtration, and biological filtration. This novel composite biological deodorization device was developed by synthesizing the advantages of these three biological techniques. Odorous gases enter the scrubbing zone via the inlet, where they undergo preliminary treatment with water or concentrated chemical scrubbing solutions. This scrubbing zone completes the absorption of water-soluble chemicals, dust removal, and humidification of the odorous gases. Unremoved malodorous gases then proceed to the multi-stage biofilter bed filtration zone. As they pass through the filter layer, pollutants transfer from the gas phase to the surface of the biofilm:
a) Under sprayed water action, malodorous gases contact and dissolve within the water film on the moist packing material (biological media).
b) Malodorous components entering the biofilm are degraded within the packing material through microbial absorption and decomposition.
c) Microorganisms utilize absorbed malodorous components as an energy source for further reproduction. These three processes occur simultaneously, ensuring the entire system
meets emission standards.

Determination of Process Parameters

1. Selection of Water Pumps
2. Packing Height: Approximately 0.8–1.2 m
3. Gas Velocity
Gas residence time within the equipment: 5–25 seconds (Our equipment typically achieves over 20 seconds of empty tower residence time)
Gas velocity controlled at 0.2–0.5 m/s. (Tower gas velocity is the linear velocity of mixed gas calculated based on the empty tower cross-sectional area; maximum gas volume occurs at the tower base, typically used for calculation.)
Our equipment employs spherical polymeric organic packing, D=50 mm, (voidage) = 0.73
The effective volume and height of the biofilter and biofill material shall be calculated using the following formula:
V = QT / 3600
H = VT / 3600
Where:
V = Effective volume of the packing layer (m³)
Q = Odorous gas flow rate (m³/h)
T = Empty tower residence time (s)
H = Height of the packing layer (m)
V = Empty tower gas velocity (m/s)

Performance Advantages of Biological Odor Control

● High Treatment Efficiency and Superior Odor Removal
Microbial filtration odor control equipment effectively eliminates specific pollutants such as hydrogen sulfide, ammonia, and methyl mercaptan, delivering outstanding odor removal with an efficiency exceeding 95%.
It meets the most stringent odor control environmental requirements across diverse regions under any seasonal or climate conditions.
● Advanced and Rational Deodorization Process
The advanced and rational deodorization process ensures final emissions are harmless to humans and animals. This environmentally friendly technology causes no secondary pollution.
● Microbial Activity
Only a small amount of nutrient agent is required during the initial operation. Microorganisms maintain optimal activity by absorbing nutrients from exhaust gases.
● High Shock Load Tolerance
The system automatically adjusts to peak exhaust gas concentrations, ensuring continuous microbial operation with strong shock load tolerance. This represents the most distinctive feature and advantage of spray-microbial filtration deodorization equipment compared to other methods.
● Extended biological media lifespan
Specially processed biological media exhibit high specific surface area, facilitate biofilm formation and detachment, resist corrosion and biodegradation, provide excellent thermal insulation, feature high porosity, minimal pressure drop, and efficient gas/water distribution. Service life reaches 8–10 years.
● Simple Operation, Maintenance-Free
Requires no dedicated personnel or routine maintenance. Extremely low operational costs with convenient management. Capable of continuous 24-hour operation or intermittent use.
Minimal-wear components ensure exceptionally straightforward maintenance.

Hangzhou Lvran Environmental Protection Group Co., Ltd.

  • 1000+

    Service unit customers

  • 2000+

    National Engineering Cases

Hangzhou Lvran Environmental Protection Group Co., Ltd. is a comprehensive waste gas treatment system engineering service provider and equipment manufacturer, integrating R&D, technical services, design, production, engineering installation, and after-sales service.

We are China Biological deodorization box Suppliers and Wholesale Biological deodorization box Exporter, Company. The Group is a national high-tech enterprise, a Zhejiang Province science and technology enterprise, a regional R&D center, and an AAA-rated credit unit. It holds over 30 utility model patents, numerous invention patents, and software copyrights. The Group has long-standing technical R&D collaborations with domestic universities and institutions, including the "Environmental Innovation R&D Center" established with Anhui University of Science and Technology and the "Plasma Energy and Environmental New Technology R&D Center" jointly developed with Zhejiang Sci-Tech University. The Group has established its own R&D and production base for in-depth technical collaboration. The Group possesses core VOC gas treatment technology, holds a Level 2 general contracting qualification for municipal public works construction, a safety production license, a Class B special design qualification for environmental pollution control in Zhejiang Province, unclassified labor service qualifications, and specialized contracting for special projects. The Group is certified to ISO9001 for international quality, ISO14001 for environmental management, and ISO45001 for occupational health and safety.

HONOR & CERTIFICATE

The following honors represent our brilliance. We win customers with high-quality products and win high praise from the market and all walks of life with good services.

  • A plate-type high electric field basic unit and reactor for preventing leakage along the surface
  • A reaction device for synthesising methanol using carbon dioxide and water and a method for synthesising methanol using carbon dioxide and water
  • Self-cleaning electrostatic precipitator
  • A corrosion-resistant high-pressure fan with wind direction adjustment function
  • An adjustable self-cleaning high-capacity fan
  • Combined catalytic gasification exhaust gas pre-treatment control system
  • Steam cleaning continuous electrostatic field exhaust gas purification and treatment system
  • Low temperature plasma UV photolysis exhaust gas purification equipment system
  • Trademark registration certificate
Recently News and Events
Share with you
View More News
  • 16 Mar,2026

    What Is Activated Carbon Adsorption Equipment?
    Activated carbon adsorption equipment is an industrial air and water purification system that uses the exceptionally high surface area and pore structure of activated carbon to rem...
  • 10 Mar,2026

    How to Design a Baghouse Dust Collector?
    Fundamentals of System Sizing The efficiency of a Baghouse dust collector is predicated on the precision of its initial design parameters. Incorrect sizing leads to insufficient du...
  • 03 Mar,2026

    What Is the Best Dust Collector Equipment for Your Plan...
    Selecting the optimal Dust Collector Equipment for an industrial facility is a complex engineering decision that impacts worker safety, regulatory compliance, product quality, and ...
  • 23 Feb,2026

    Is a Chemical Scrubber the Best Solution for Waste Gas?
    In the contemporary landscape of industrial environmental compliance, the mitigation of hazardous air pollutants has become a cornerstone of sustainable operational strategies. Amo...
  • 16 Feb,2026

    Why Use Activated Carbon Adsorption Equipment?
    Overview of Activated Carbon Adsorption Equipment Activated Carbon Adsorption Equipment is one of the most widely applied technologies in industrial waste gas treatment, especially...